低位旋膜热力除氧器
Low Rotary Deaeratorfilm

广泛的应用
除氧器是电站锅炉、工业锅炉系统中必备的设备,其主要功能是降低锅炉供水中的含氧量,使之达到标准要求,以保证锅炉、汽轮机组及整个系统的金属部件在高温下不发生过度的氧化腐蚀。而热力除氧器是目前最常用的锅炉除氧设备。
旋膜除氧器是热力除氧器的一种,它是在原膜式除氧器的基础上研究、创新、制造而成的,该除氧器现有四个系列、多种规格、型号,处理量从10t/h到1100t/h不等。
各国对热力除氧器研究和追求的指标主要是淋水密度(亦称重度流速)、提升温度及溶氧的浓度差。旋膜除氧器的效率远远高于其它型式除氧器。
各类除氧器的效率

旋膜除氧器的传热、传质方式与已有的液柱式、雾化式和泡沸式不同,它是将射流、旋转膜和忌挂式泡沸三种传热、传质方式缩化为一体,具有极高的效率。
射流、旋膜和忌挂式泡沸三种传热、传质方式源于石化系统的喷射、降膜和泡沸传热传质方式。不同的是:将喷射冷凝护散管取消,仅利用喷嘴的射流改为飞行冷凝,它不仅具有很大的吸热功能,而且具有很大的解析能力;将自然降膜改为强力降膜,增加液膜的更新度,并形成液膜沿管壁强力旋转而卷吸大量蒸汽,增强了传热、传质功能:将相向泡沸改为悬挂式泡沸。提高了层中蒸汽流速高时泛点(飞溅),并始终保持汽(气)体通道;总之,将独立的三种传热传质方式缩化为一体,在一个单元的部件内完成。正是由于它具有极高的效率和上述特殊功能,因此突破了已往除氧器的技术性能。
除氧塔结构图

1、外壳:是由筒身和冲压椭圆形封头焊制成。
2、新型旋射起膜器:由水室、汽室、起膜管、疑结水接管、补充水管、疏水接管和一次进汽接管组成。型旋射起膜器的旋射膜管内增加了水膜导向装置,即使低负荷运行时也能强力降膜,保持最佳的旋射膜裙,凝结水、化学补水、经起膜管呈螺旋状按一定的角度喷出,形成水膜裙,并与一次加热蒸汽接管引进的加热蒸汽和由水箱经液汽网,水篦子上升的二次加热蒸汽接被加热到接近除氧器工作压力下的饱和温度(即低于饱和温度2-3℃)并进行粗除氧。一般经此起膜段可除去给水中含氧量的90-95%左右。
3、淋水篦子:是由数层交错排列的角形钢制件组成,经起膜段粗除氧的给水及由高加硫水在这里混合时行二次分配,呈均匀淋雨状落到装在其下的液汽网上。
4、规整填料液汽网:是由许多开状尺寸相同的单元组成的SW型网孔波纹填料,组成的一个圆筒体,该规整填料保持丝网波纹填料和孔板波纹填料的优点外,而且比表面积大,压降小,操作弹性大,分离效率高、能耗低,永远不脱落等特点。给水在这里与二次蒸汽充分接触,加热到饱和温度并时行深度除氧,低压大气式除氧器≤15PPb,高压除氧器≤7PPb。
5、蒸汽分配盘:按一定比例规则均分型制成,使主蒸汽呈现均分状态。其在无节流下上升加热软化水来保证加热质量,达到饱和温度下工作除氧。
除氧原理
一级除氧组件
一级除氧组件由简体、隔板、旋膜管、双流连通管、水入口混管组焊为一体,并分为水室和水膜裙室
ā.隔板是用来将一次除氧组件与水膜裙室隔开。
b.水入口混管是将各类给水(含补给水)经混合后送入水室,供除氧用。混管的特点是利用喷射器的原理将不同压力、温度、流量的水平稳混合,顺利进入。
c.旋膜管是用无缝钢管,并在上面钻射流孔、泡沸孔制成。它是传热、传质的主要部件,
d.双流连通管亦是由无缝钢管制成,即化工设备上的自然降膜管,它的主要作用是导回汽水分离器内分离下来的积水和旋膜管带上来的积水,并排出除氧塔上部的不凝气(汽)体,同时在管内使两种介质进行换热。
e.水膜裙室相当于除氧的雾化区,它是旋转膜作用的终程。水膜裙即传热传质面积,每个起膜管的水膜裙最大可用面积由试验测定。由于水膜裙室内的温度已近运行压力下的饱和温度,故水中氧的解析能全部或接近于全部完成。实测结果说明,水膜裙的形态及水膜裙室的容积对除氧效果有直接影响。
二级除氧组件
二级除氧组件由篱组和填料组两大部件组成。
ā.篦组是由角钢经切割成条和框架组成。篦条等距焊在框架上,框架为分块、可拆卸式。篦组的主要作用是将一级除氧后的水进行二次分配.
b.填料组是用网波填料和框架组成。框架亦为分块、可拆卸式。网波填料亦称液汽网。它是用0.1×04毫米的扁不锈钢丝编制成网带,具有Ω型孔眼如下图所示。除氧器依据需要选用的比表面积为250m2/m3。其填料层为两层。

c.为固定二次除氧组件,其下部设有托架,上部设有可卸式固定压件。
其它部件
旋膜除氧塔上部装设汽水分离器、下部装设四根加热蒸汽导管和一根落水管(出水管)(注:小型的一般选用上下各一根大接管、法兰式连接)。
a.汽水分离器由托架、排汽管和填料组成。选用网波填料作为分离填料。为简化设备将汽水分离器与除氧塔顶部人孔组焊为一体。检修时只要将人孔盖连同汽水分离器一起取下即可。
b.四根蒸汽导管均布于除氧塔的下封头,落水管设于中心,与水箱上部相应管口对接。制造时要求配装。这五根管是现场安装时主要对接口,它们也兼作除氧塔的支腿。
c.除氧塔外壁上的四根支腿,主要作为安装时吊装对接口用,与水箱上的支腿用方法兰连接。安装后,要将连接螺栓松开约2毫米。
水箱结构

蒸汽导管:除氧塔内的加热蒸汽是经水箱内上部蒸汽导管接入除氧塔下部升汽管送入除氧塔内底部。蒸汽在除氧塔底部采用喷射方式。向塔内送汽时将水箱内水位上部含有氧的汽体一并带入,以做到水、汽界面上的汽体中氧的分压降到最低。
a.再沸腾管:水箱中装有再沸腾管,作为锅炉上水时和机组启动时加热除氧用,机组启动带负荷后即应停止使用。
c.防旋板:水箱下部一般有两个出水口,采用管端平接,内部不留凸头,并在各出水管口装设防旋板,防止低水位时水的旋流及需要相应增加水箱有效容积的问题。试验证明,水的旋流对水泵汽蚀影响很大,无防旋板时,水箱水位必须保持管径三倍高度;有防旋板则可降为1.5倍以下。
d.其它附件有给水泵再循环管、平衡容器接口、水封接口、液位计接口等。

除氧器结构参数表


除氧器安装
1.1两个鞍座一为固定鞍座,一个为滑动鞍座,其中滑动鞍座的滑动面之间用圆钢(φ40)作滑动支撑件(小型设备也可不用
1.2鞍座基础垫板按B/T4712-92《鞍式支座》附录C制造,地脚螺栓的安装及二次灌浆,按设计部门的设计进行。
3、除氧塔的安装
3.3吊起除氧塔,按正确方位使上下连接法兰螺栓孔互相对准并找正,拧上连接螺栓并均匀而对称的加以紧固。
3.4校正除氧塔处于垂直位置(垂直度小于1%)。
4.1.1水压试验应在除氧塔器内部及连接管路清洗后和保温前进行。试验压力按图纸要求。
4.1.2连接好水压试验用的加压泵和加压管路,在便于监视水压试验压力的加压管路上安装两只压力表。其量程式应相同,最大量程宜为实验压力的2倍,并检验合格。
4.1.3水压试验用介质应为除盐水或经过过滤的水,水温为5~50℃,水要充满水箱及除氧头。
4.1.4水压试验时所用密封垫片材料应于正式安装时所用垫片材料相同。
4.1.5开启除氧塔顶部排向大气的排气门,关闭其余有链接安置上的阀门或加装临时堵头板并作记录。
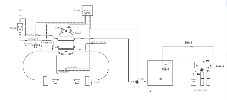
除氧器安装流程示意图

Copyright © 苏州凌特流体科技有限公司 版权所有 苏ICP备19069191号 技术支持:贰壹网络